主要用途FZW32-12/T630-20型户外高压隔离真空负荷开关是新一代高压电器产品。经严格的型式试验和长期试运行考核。各项技术性能指标全部达到GB-3804IEC标准。该产品主要为城网农网建设的改造而设计,适用额定电压12KV。三相交流50HZ的供电网络中,该产品底架采用不锈钢材料或热镀锌外加防紫外线保护涂料的碳钢,确保了机体在户外环境下的正常运行,零部件采用不锈钢材料,确保了负荷开关的耐用性,稳定性和防水 防盐雾等性能该产品具有体积小 重量轻 外型美观 操作简便 高参数,开断能力大,安全可靠,电寿命长,可频繁操作。少维护 断口明显等级具显著的特点。操作方式采用单杆式手动操作,也可采用电动,远控操作。

| 名称 | 单位 | 参数 | |
| 1 | 额定电压 | KV | 12 |
| 2 | 额定频率 | HZ | 50 |
| 3 | 额定电流 | A | 630 |
| 4 | 额定有功负载开断电流 | A | 630 |
| 5 | 额定才环开断电流 | A | 630 |
| 6 | 5%额定有功负载开断电流 | A | 31.5 |
| 7 | 额定电缆充电开断电流 | A | 10 |
| 8 | 1min工频耐受电压:真空 | ||
| 断口相关 相对地/隔离断 | KV | 42/48 | |
| 9 | 雷电冲击耐受电压;相向相对 | ||
| 地/隔离断口 | KV | 75/85 | |
| 10 | 额定短时耐受电流(热稳定) | KA | 20 |
| 11 | 额定短路持续时间 | S | 4 |
| 12 | 额定峰值受电流(动稳定) | KA | 50 |
| 13 | 额定短路关合开关 | KA | 50 |
| 14 | 机械寿命 | 次 | 10000 |
| 15 | 真空灭弧室触头允许磨损厚度 | mm | 0.5 |
| 16 | 手动操作力矩 | Nm | ≤200 |
| 17 | 额定空载变压器开断容量 | KVA | 1600 |
| 18 | 额定开断电容器组电流 | A | 100 |
| 序号 | 名称 | 单位 | 参数 |
| 1 | 触头开距 | mn | 5=1 |
| 2 | 平均分闸速度 | m/s | 1.1=0.2 |
| 3 | 三相分闸不同期 | ms | <5 |
| 4 | 三相合闸不同期 | ms | <5 |
| 5 | 带电体之间及相对地距离 | mn | >200 |
| 6 | 辅助同睡电阻 | μΩ | >400 |
2.3、隔离刀装置配调整技术参数
|
序号 |
名称 |
单位 |
参数 |
|
1 |
隔离刀正压力 |
N |
300=50/ |
|
2 |
触刀最后分离点到静触头距离 |
mm |
>180mm |
|
3 |
进出线端 |
μΩ |
≤150 |
|
4 |
机械寿命 |
次 |
1000 |

订购须知:本图片及其它信息权供参考用,如有变动不另行通知,购买前请来电详细咨询。
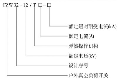
产品型号名称:FZW32-12/630真空负荷开关
Links: